「自吸泵」ZX卧式自吸离心泵
- 选型报价: 获取2021年价格
- 流量范围:3.2~600(m3/h)
- 扬程范围:12~80(m)
- 轴封形式:机械密封
- 泵的类型:离心式
- 功率范围:0.75-132(KW)
- 口径范围:25~300(mm)
- 材质可选:灰铸铁,球墨铸铁,不锈钢,铸钢
- 连接方式:联轴器
- 驱动形式:三相交流电机
一、ZX卧式自吸离心泵产品用途:
上海品牌厂家沈泉泵阀生产制造的ZX卧式自吸离心泵按按行业分类可用于城市环保、建筑、消防、化工、制药、染料印染、酿造、电力、电镀、造纸、石油、矿山、设备冷却、油轮卸油等。 按介质分类可适用于清水、海水及带有酸、碱度的化工介质液体和带有一般糊装的浆料(介质粘度≤100厘珀、含固量可达30%以下)。 装上摇臂式喷头,又可将水冲到空中后,散成细小雨滴进行喷雾,是农药、苗圃、果园、茶园的良好机具。 可和任何型号、规格的压滤机配套使用,将浆料送给滤机进行压滤的Z理想配套泵种。ZX自吸离心泵可以应付偶尔含有一点泥沙的环境,长期使用是不行,这时就要选择ZW自吸式排污泵产品。
ZX清水自吸离心泵在工农业生产、抢险救助,如排涝、救火中作为应急泵使用效能更为突出。 广泛适用石 油、化工、冶金、机械、化纤、食品、能源、交通等工业部门城市给水、亦可用于农业排灌、 喷灌。供输送清水或粘度小于5°E,温度低于80℃物理及化学性质类似清水的其它液体。各行业不同工况ZX卧式自吸离心清水泵适用型号的选型及不同材质和配置下的价格问题欢迎致电24小时报价热线400-6656-887咨询2021年自吸清水泵厂家直销价格,同时可提供外形尺寸、安装图纸,结构图纸、曲线图谱和安装尺寸等数据。

二、ZX卧式自吸离心泵产品简介:
ZX系列型泵是卧式自吸离心泵。该泵与其它型式的自吸离心泵比较,因为自吸泵本身没有逆止阀,结构Z为简单;工作可靠;无 故障工作时间长,维护、使用方便、体积小、 重量轻、效率高、在设计上做了特别的考虑与 相同口径的自吸泵比较,排量大、性能高。
三、ZX卧式自吸离心泵技术参数:
流量范围 : 3.2~600(m3/h);
扬程范围 : 12~80(m);
转速:2900、1450 r/min;
功率:0.55~132 KW;
口径范围 : 25~300(mm);
Z高工作压力:1.6 Mpa。
吸 程:5~6.5m
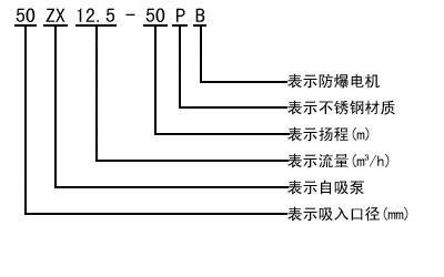
四、ZX卧式自吸清水离心泵自吸泵型号意义

五、ZX卧式自吸清水离心泵性能参数选型表

用户可根据此表选型确定型号,如有特殊情况可咨询我公司技术人员。
六、ZX自吸泵结构图纸


七、ZX系列卧式自吸离心泵(曲线图谱)

八、ZX系列卧式自吸离心泵(安装尺寸)

备注:以上参数选型表只是ZX自吸清水离心泵的部分性能参数,如在上表中没有找到符合贵单位要求的型号参数可以向我们咨询,我们有专业的工程师为您提供常规产品中没有的参数选型,更加精准的选出适合贵单位适用的自吸泵型号产品。
在选型过程中请尽量提供以下几项数据:1、口径,2、流量,3、扬程或者水头(m),4、过流材质,5、流体介质,6、介质粘稠度,7、介质是否含有颗粒,8、电机功率(KW),9、转速(r/min),10、电压〔V〕,11、使用环境:室内或室外,高原或平原,所处位置是否要求防爆等等,如果你对以上关于ZX自吸离心泵的选型,不同流体介质适用泵体,叶轮和机械密封等过流部件的材质及不同配置的2019年价格有任何问题,请您致电我公司,我们将竭诚为您提供优质的服务。
本文标题:「自吸泵」ZX卧式自吸离心泵本文地址://m.999jzw.com/ZXZW/255.html
管道离心泵
排污泵
自吸泵
磁力泵
隔膜泵
螺杆泵
全国统一服务热线:400-6656-887
地址:上海市嘉定区绿色经济工业园
邮箱:sales@sqmade.com





